ГОСТ Р 55162-2012 Оборудование горно-шахтное. Молотки отбойные и пневматические. Требования безопасности и методы испытаний

Категории ГОСТ Р 55162-2012 по ОКС:
Статус документа:
действует, введён в действие 01.01.2014
Название на английском языке:
Mining equipment. Pneumatic hammers. Safety requirements and test methods
Дата актуализации информации по стандарту:
21.10.2025, в 13:13 (менее 3 месяцев назад)
Вид стандарта:
временно не известен
Дата начала действия ГОСТа:
2014-01-01
Коды документа ГОСТ Р 55162-2012:
Код ОКП:
314196
Число страниц:
28
Назначение ГОСТ Р 55162-2012:
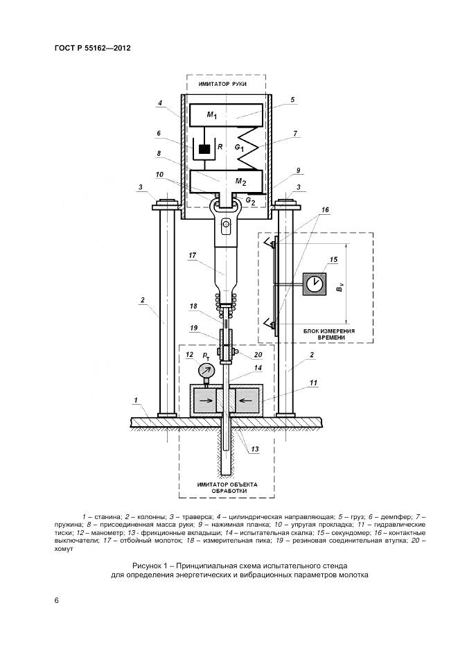
Настоящий стандарт распространяется на пневматические отбойные молотки (ручные машины ударного действия) с энергией удара от 25 до 60 Дж, применяемые в горном производстве. Стандарт устанавливает требования к конструкции молотка, обеспечивающие его безопасную эксплуатацию, и лабораторные методы испытаний для определения энергетических, вибрационных и шумовых характеристик молотков в целях заявления и подтверждения этих характеристик в соответствии с действующими государственными нормативами. Полученные в ходе испытаний результаты могут быть использованы для сравнения различных моделей отбойных молотков, контроля их состояния после ремонта и оценки параметров молотков в реальных условиях эксплуатации
Документ разработан орг-ей:
Федеральное агентство по техническому регулированию и метрологии
Ключевые слова документа:
безопасность, вибрационная характеристика, воспроизводимость, заявление, испытания, молотки отбойные пневматические, оборудование горно-шахтное, подтверждение, стандарты, шумовая характеристика, энергия удара

Скачать ГОСТ Р 55162-2012 вы можете в следующих версиях:

Тип файла:
Дата добавления:
Загрузок:
Размер:
Тип файла:
PDF с изображениями
Добавлен:
21/11/2025 10:10
Скачиваний:
4
Размер файла:
2.29 Мб
  • ГОСТ Р 55162-2012, страница 1 страница 1
  • ГОСТ Р 55162-2012, страница 2 страница 2
  • ГОСТ Р 55162-2012, страница 3 страница 3
  • ГОСТ Р 55162-2012, страница 4 страница 4
  • ГОСТ Р 55162-2012, страница 5 страница 5
  • ГОСТ Р 55162-2012, страница 6 страница 6
  • ГОСТ Р 55162-2012, страница 7 страница 7
  • ГОСТ Р 55162-2012, страница 8 страница 8
  • ГОСТ Р 55162-2012, страница 9 страница 9
  • ГОСТ Р 55162-2012, страница 10 страница 10
  • ГОСТ Р 55162-2012, страница 11 страница 11
  • ГОСТ Р 55162-2012, страница 12 страница 12
  • ГОСТ Р 55162-2012, страница 13 страница 13
  • ГОСТ Р 55162-2012, страница 14 страница 14
  • ГОСТ Р 55162-2012, страница 15 страница 15
  • ГОСТ Р 55162-2012, страница 16 страница 16
  • ГОСТ Р 55162-2012, страница 17 страница 17
  • ГОСТ Р 55162-2012, страница 18 страница 18
  • ГОСТ Р 55162-2012, страница 19 страница 19
  • ГОСТ Р 55162-2012, страница 20 страница 20
  • ГОСТ Р 55162-2012, страница 21 страница 21
  • ГОСТ Р 55162-2012, страница 22 страница 22
  • ГОСТ Р 55162-2012, страница 23 страница 23
  • ГОСТ Р 55162-2012, страница 24 страница 24
  • ГОСТ Р 55162-2012, страница 25 страница 25
  • ГОСТ Р 55162-2012, страница 26 страница 26
  • ГОСТ Р 55162-2012, страница 27 страница 27
  • ГОСТ Р 55162-2012, страница 28 страница 28